ŠKODA techweb [homepage]
Světla
22. ledna 2001

Automatický spínač osvětlení pro Škodu Felicii 1.3LXi

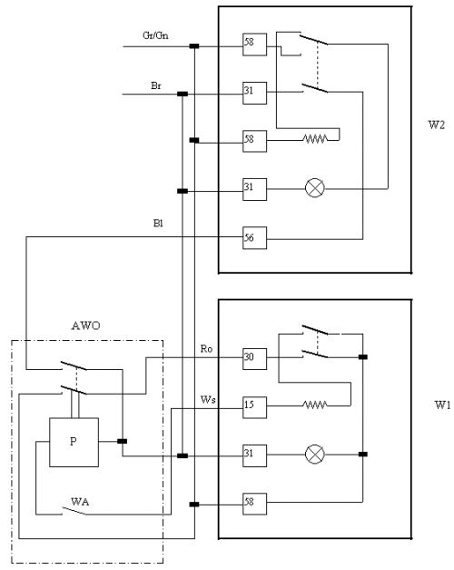
zapojení


Popis funkce: Automatický spínač rozsvítí po zapnutí zapalování přední světla (tlumené nebo dálkové podle páky pod volantem). Toto předejde zapomenutí zapnutí světel - následné pokutě. Obvod je koncipován tak, aby se dal vypnout (pro letní období).

Použité symboly:
AWO - okruh automatického zapínače světel
P - miniaturní relé 12V 8A, dva páry kontaktů
WA - vypíná/zapíná obvod AWO
W1, W2 - stávající spínače světel
Barvy kabelů:
Gr - grey - šedá
Gn - green - zelená
Br - brown - hnědá
Bl - blue - modrá
Ro - red - červená
Ws - white - bílá
Čísla zapojení:
15 - zapalování 12V
30 - baterie 12V
31 - zem
56, 58 obvody světel

Relátko by mělo být připojeno do existujícího elektrického systému u konektorů přepínačů světel (pájením, nebopřes konektory - fastony). Relátko nijak nemění podsvícení tlačítek, ale to je problém pouze denního řízení.

Promiňte lehce nepřesný text, byl překládán z angličtiny.

Autor článku: TH (Tomasz Haber)

zobrazit další autorovy články
upravit článek pro tisk

Komentáře k tomuto článku (15):




 

© 1999-2025, Petr Váňa a Insidea Digital s.r.o.
Jakýkoliv výňatek či přetisk obsahu serveru Škoda TechWeb může být použit jinde pouze s písemným svolením provozovatelů serveru, jež jsou uvedeni výše.